
型號:X44W 更新時間:2020-10-28
特點:三通鑄鐵旋塞閥1)適用於經常操作,啟閉迅速、輕便。(2)流體阻力小。(3)結構簡單,相對體積小,重量輕,便於維修。(4)密封性能好(5)不受安裝方向的限製,介質的流向可任意。(6)無振動,噪聲小。

|
產品詳情 |
||||||||||||||||||||||||||||||||||||||||||||||||||||||||||||||||||||||||||||||||||||||||||||||||||||||||||||||||||||||||||||||||||||||||||||||||||||||||||||||||||||||||
|
『三通鑄鐵旋塞閥』專業生產廠家,由本廠自主研發生產的【旋塞閥】質量可靠、價格合理、售後服務完善。『三通鑄鐵旋塞閥』適用於各種輕重工業及樓宇管道。能恩品質,全球共享!【旋塞閥】廣泛應用於油田開采、輸送和精練設備中,同時也廣泛用於石油化工、化工、煤氣、天然氣、液化石油氣、暖通行業以及一般工業中。 【旋塞閥主要優點】:(1)適用於經常操作,啟閉迅速、輕便。(2)流體阻力小。(3)結構簡單,相對體積小,重量輕,便於維修。(4)密封性能好(5)不受安裝方向的限製,介質的流向可任意。(6)無振動,噪聲小。 X44W三通鑄鐵旋塞閥概述: 本頁產品展示:三通鑄鐵旋塞閥【製造鋼材:鑄鐵】 展示產品型號:X44W-1.0 管道連接方式:法蘭連接 適用介質範圍:煤氣、油品 公稱壓力範圍:1.0Mpa/10公斤
三通鑄鐵旋塞閥主要性能規範:
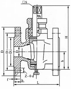
三通鑄鐵旋塞閥主要外形及連接尺寸:
三通鑄鐵旋塞閥主要零部件材料:
【旋塞閥】youyuxuansaifamifengmianzhijianyundongdaiyoucashizuoyong,erzaiquankaishikewanquanfangzhiyuliudongjiezhidejiechu,gutatongchangyenengyongyudaixuanfukelidejiezhi。xuansaifadelingyigezhongyaotexingshitayiyushiyingduotongdaojiegou,yizhiyigefakeyihuodeliangge、三個,甚至四個不同的流道例如:三通旋塞閥。這樣可以簡化管道係統的設計、減少閥門用量以及設備中需要的一些連接配件。『旋塞閥安裝注意事項』:①、要留有閥柄旋轉的位置。②、不能用作節流。③、帶傳動機構的旋塞閥應直立安裝。
豐泉相關旋塞閥產品係列: |
||||||||||||||||||||||||||||||||||||||||||||||||||||||||||||||||||||||||||||||||||||||||||||||||||||||||||||||||||||||||||||||||||||||||||||||||||||||||||||||||||||||||
